Датчик потока водяного насоса - купить с достав...
Φ DN25 DC 3,5-24V OD1.3 Inch G1 датчик напора в...
Датчики давления воды в системе водоснабжения в...
Датчик протока воды для насоса: потока, уровня
Поплавковый датчик для насосов — LAZY SMART
Датчик протока или реле давления
Датчик уровня воды Water Sensor купить оптом и ...
Датчики для воды: виды, принцип действия
Датчик уровня жидкой воды 9 В-12 В, автоматичес...
Датчик Реле Протока Воды Для Насоса Grundfos Up...
Реле давления воды для насоса и гидроаккумулятора
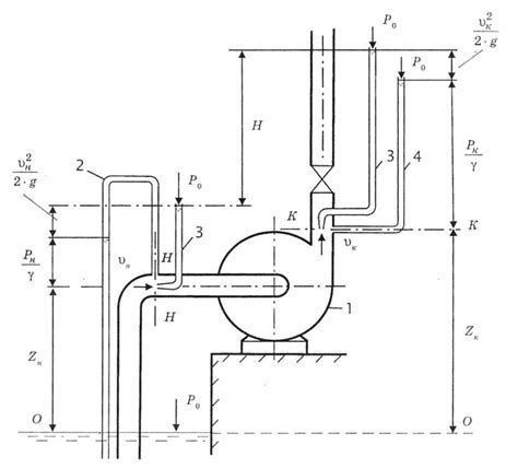
2.3.2. Напор насоса
Купить Насос циркуляционный Автоматический регу...
Горизонтальный Датчик поплавка переключатель бо...
Купить поток воды датчик расходомер зал датчик ...
Датчик напора насоса для котла Arderia в Воронеже
Датчик включения насоса для воды по уровню — ку...
Горизонтальный сенсорный выключатель с боковым ...
Тестер гидростатического насоса Гидравлический ...
Слабый напор воды. ЧТО ДЕЛАТЬ? Насос для повыше...
Контроллеры давления для насоса
Как разобраться в характеристике насоса. Просто...
Датчик температуры для насоса отопления
Датчики протока воды для насоса: особенности ус...
Датчик сухого хода для скважинного насоса, насо...
Датчик протока воды для насоса, для газового ко...
Автоматизация работы насосного оборудования | АВОК
Измерение давления насоса. Определение напора н...
Датчик уровня воды для насоса
НАСОСНАЯ СТАНЦИЯ ДЛЯ ДОМА | РАСЧЁТ НАПОРА НАСОС...
Датчик (реле) протока для насоса, повышающего д...
Датчик сухого хода для насоса принцип работы