Hidraulikus rendszer - MTZ alkatrész- és csapág...
Троса управления гидрораспределителем
Перенос распределителя на мтз за кабину на трос...
Трос газу трактор МТЗ
Купити Трос МТЗ тахоспідометра ГВ-300 1,6м за в...
Троса дистанционного управления для дорожной те...
Гидросистема трактора МТЗ и его гидравлическая ...
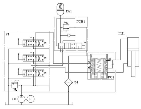
Схема мтз 80
Хидроразпределител МТЗ
Перенос гидрораспределителя (распределителя) тр...
Ремонт гидрораспределителя МТЗ - YouTube
Перенос гидрораспределителя МТЗ 80 из кабины на...
Трос газа на мтз вместо тяги - 85 фото
Трос газа вместо тяг на МТЗ - YouTube
Модернизация привода управления гидрораспредели...
Перенос гидрораспределителя наружу МТЗ-82. Обзо...
Перенос распределителя на МТЗ 80 гидрораспредел...
УПРАВЛЕНИЯ ГИДРОРАСПРЕДЕЛИТЕЛЕМ
Трос управления гидрораспределителем РП-70 МТЗ
Трос дистанционного управления МТЗ
Разборка и ремонт переднего ведущего моста трак...
Гидрораспределитель ГУР МТЗ (пр-во Гидросила-МЗ...
Рукоятка IS 3047 Indemar под трос гидрораспреде...
Гидро трансформатор изнутри — Mitsubishi GTO, 3...
Джойстик и трос гидрораспределителя китайский и...
Инструкция распределителя мтз — купить по низко...
Перенос разпределителя и дозатора на МТЗ. - You...
трос в место тяг на газулю в МТЗ - YouTube
Гидрораспределитель МТЗ 82: устройство, особенн...
ТРАКТОР МТЗ ПАШЕТ СНЕГ. ЗАЧЕМ? #трактор #mtz #с...
МТЗ презентував новий трактор у Китаї | Журнал ...