AUDI A2 - 1999, 2000, 2001, 2002, 2003, 2004, 2...
Обучающий плакат А2 (картон)"Алфавит русский Цв...
Какое расписание электричек на МЦД-2: рассказыв...
Мария Илиева и Графа са сред специалните гости ...
Збірки вправ з французької граматики рівня А2-B...
Позор! Вокалът на „D2” отне бъдещето на 20-годи...
Stepik
AUTO.RIA – Продам Ауді А2 2001 (AO2844HI) дизел...
Relative clauses (определительные придаточные п...
Уровень английского А2 что нужно знать на Eleme...
A1/ A2 Описание картинки / #немецкийязык #deuts...
А2
О подписчиках и о "активистах" на D2 =) — DRIVE2
Формат а2 размеры в см фото
Умножение и деление степеней презентация, докла...
Длина бумаги а2 в миллиметрах
Распечатать формат а2
Письменная часть экзамена А1 и А2 по немецкому ...
ПРОВЕРЬ СВОЙ УРОВЕНЬ А2 | Тест на глаголы | анг...
А1 это: Форматы бумаги А0, А1, А2, А3, А4, А5, ...
НЕМЕЦКИЙ А2 | Подготовка к экзамену | Описание ...
AUDI A2 specs - 1999, 2000, 2001, 2002, 2003, 2...
Алгебраїчна символіка
Role of credit rating agencies in international...
Формат А2: полная информация о работе с а2, усл...
Специални гости на големия концерт на D2 в НДК ...
Toyota Crown (S220) 2.5 гибридный 2018 | Первый...
ТУРЕЦКИЕ ГЛАГОЛЫ. А1 И А2. ОСНОВНЫЕ И ВТОРОСТЕП...
Category Page
Распечатать а2
Описание фото на немецком. Задание на экзамене ...
Материал а2 что это: Сталь А2: характеристики, ...
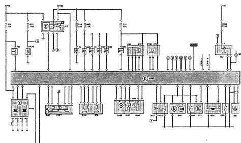
Функциональная схема двигателя 1,4 л (55 кВт) A...
Обзор Audi А2 (Ауди А2)
AUTO.RIA – Продам Ауді А2 2001 (KA7179IE) дизел...